Annex 9 - Guidelines for Technical Assessment in Conjunction with the Planning of Enhanced Surveys for Bulk Carriers
Clasification Society 2024 - Version 9.40
Statutory Documents - IMO Publications and Documents - Resolutions - Assembly - IMO Resolution A.744(18) – Guidelines on the Enhanced Programme of Inspections During Surveys for Bulk Carriers and Oil Tankers – (Adopted on 4 November 1993) - Annex A - Guidelines on the Enhanced Programme of Inspections During Surveys for Bulk Carriers - Part A - Guidelines on the Enhanced Programme of Inspections During Survey of Bulk Carriers Having Single-side Skin Construction - Annex 9 - Guidelines for Technical Assessment in Conjunction with the Planning of Enhanced Surveys for Bulk Carriers

Annex 9 - Guidelines for Technical Assessment in Conjunction with the Planning of Enhanced Surveys for Bulk Carriers

1 Introduction

 These guidelines contain information and suggestions concerning technical assessments which may be of use in conjunction with the planning of enhanced special surveys of bulk carriers. As indicated in new 5.1.5 of Resolution A.744(18), the guidelines are a recommended tool which may be invoked at the discretion of an Administration, when considered necessary and appropriate, in conjunction with the preparation of the required survey programme.

2 Purpose and Principles

2.1 Purpose

 The purpose of the technical assessments described in these guidelines is to assist in identifying critical structural areas, nominating suspect areas and in focusing attention on structural elements or areas of structural elements which may be particularly susceptible to, or evidence a history of, wastage or damage. This information may be useful in nominating locations, areas, holds and tanks for thickness measurement, close-up survey and tank testing.

2.2 Minimum Requirements

 These guidelines may not be used to reduce the requirements pertaining to thickness measurement, close-up survey and tank testing contained in annexes 1 and 2 and paragraph 2.7 respectively, of annex A of Resolution A.744(18) which are, in all cases, to be complied with as a minimum.

2.3 Timing

 As with other aspects of survey planning, the technical assessments described in these guidelines should be worked out by the owner or operator in cooperation with the Administration well in advance of the commencement of the renewal survey, i.e., prior to commencing the survey and normally at least 12 to 15 months before the survey's completion due date.

2.4 Aspects to be Considered

 Technical assessments, which may include quantitative or qualitative evaluation of relative risks of possible deterioration, of the following aspects of a particular ship may be used as a basis for the nomination of holds, tanks and areas for survey:

  • design features such as stress levels on various structural elements, design details and extent of use of high tensile steel.
  • former history with respect to corrosion, cracking, buckling, indents and repairs for the particular ship as well as similar vessels, where available.
  • information with respect to types of cargo carried, protection of tanks, and condition of coating, if any, of holds and tanks.

Technical assessments of the relative risks of susceptibility to damage or deterioration of various structural elements and areas should be judged and decided on the basis of recognized principles and practices, such as may be found in reference 3.

3 Technical Assessment

3.1 General

 There are three basic types of possible failure which may be the subject of technical assessment in connection with planning of surveys; corrosion, cracks and buckling. Contact damages are not normally covered by the survey plan since indents are usually noted in memoranda and assumed to be dealt with as a normal routine by Surveyors.Technical assessments performed in conjunction with the survey planning process should, in principle be as shown schematically in Figure 1 which depicts, schematically, how technical assessments can be carried out in conjunction with the survey planning process. The approach is based on an evaluation of experience and knowledge basically related to:

  • design;
  • corrosion.

The design should be considered with respect to structural details which may be susceptible to buckling or cracking as a result of vibration, high stress levels or fatigue. Corrosion is related to the ageing process, and is closely connected with the quality of corrosion protection at newbuilding, and subsequent maintenance during the service life. Corrosion may also lead to cracking and/or buckling.

Figure 1 Planning Process Technical Assessment and the Survey

3.2 Methods

3.2.1 Design Details

 Damage experience related to the ship in question and similar ships, where available, is the main source of information to be used in the process of planning. In addition, a selection of structural details from the design drawings should be included. Typical damage experience to be considered will consist of:

  • number, extent, location and frequency of cracks.
  • location of buckles.

This information may be found in the survey reports and/or the owner's files, including the results of the owner's own inspections. The defects should be analyzed, noted and marked on sketches.In addition, general experience should be utilized. For example, Figure 2 shows typical locations in bulk carriers which experience has shown may be susceptible to structural damage. Also, reference should be made to reference 3 which contains a catalogue of typical damages and proposed repair methods for various bulk carrier structural details.Such figures should be used together with a review of the main drawings, in order to compare with the actual structure and search for similar details which may be susceptible to damage. An example is shown in Figure 3. The review of the main structural drawings, in addition to using the above mentioned figures, should include checking for typical design details where cracking has been experienced. The factors contributing to damage should be carefully considered.The use of high tensile steel (HTS) is an important factor. Details showing good service experience where ordinary, mild steel has been used may be more susceptible to damage when HTS, and its higher associated stresses, are utilized. There is extensive and, in general, good experience, with the use of HTS for longitudinal material in deck and bottom structures. Experience in other locations, where the dynamic stresses may be higher, is less favorable, e.g. side structures.In this respect, stress calculations of typical and important components and details, in accordance with relevant methods, may prove useful and should be considered.The selected areas of the structure identified during this process should be recorded and marked on the structural drawings to be included in the survey programme.

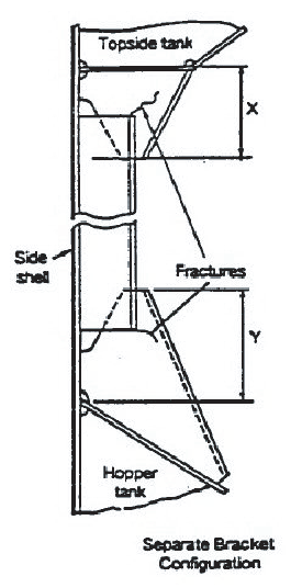
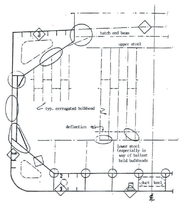
Figure 2 Typical locations susceptible to structural damage or corrosion

AREA 1 Structural item Side shell frames and end brackets
(Seperate bracket configuration)
EXAMPLE 1
Detail of damage Fractures on brackets at termination of frame
Notes on possible cause of damage/repair

1 This type of damage is due to stress concentration.

2 For small fractures, e.g. hairline fractures, the fracture can be 'veed' out, welded up, ground and examined by NDT for fractures.

3 For larger/significant fractures consideration should be given to cropping and partly renewing/renewing the frame brackets. If renewing the brackets, ends of frames can be shaped to soften them.

4 If felt prudent, soft toes should be incorporated at the boundaries of the bracket to the wing tanks.

5 Attention to be given to the structure in wing tanks in way of the extended bracket arm i.e. reinforcement provided in line with the bracket arm.

Figure 3 Typical damage and repair example (reproduced from ref.3)

3.2.2 Corrosion

 In order to evaluate relative corrosion risks, the following information is generally to be considered:

  • usage of tanks, holds and spaces
  • condition of coatings
  • condition of anodes
  • cleaning procedures
  • previous corrosion damage
  • ballast use and time for cargo holds
  • risk of corrosion in cargo holds and ballast tanks
  • location of ballast tanks adjacent to heated fuel oil tanks

reference 2 gives definitive examples which can be used for judging and describing coating condition, using typical pictures of conditions. For bulk carriers, reference 3 should be used as the basis for the evaluation, together with the age of the ship and relevant information on the anticipated condition of the ship as derived from the information collected in order to prepare the survey programme. The various tanks, holds and spaces should be listed with the corrosion risks nominated accordingly.

3.2.3 Locations for Close-Up Survey and Thickness Measurement

 On the basis of the table of corrosion risks and the evaluation of design experience, the locations for initial close-up survey and thickness measurement (sections) may be nominated. The sections subject to thickness measurement should normally be nominated in tanks, holds and spaces where corrosion risk is judged to be the highest. The nomination of tanks, holds and spaces for close-up survey should, initially, be based on highest corrosion risk, and should always include ballast tanks. The principle for the selection should be that the extent is increased by age or where information is insufficient or unreliable.

4 References

  1 TSCF, “Guidelines Manual for the Inspection and Condition Assessment of Tanker Structures, 1986.”

  2 TSCF, “Condition Evaluation and Maintenance of Tanker Structures, 1992.”

  3 IACS, “Bulk Carriers: Guidelines for Surveys, Assessment and Repair of Hull Structures, 1994.”


Copyright 2022 Clasifications Register Group Limited, International Maritime Organization, International Labour Organization or Maritime and Coastguard Agency. All rights reserved. Clasifications Register Group Limited, its affiliates and subsidiaries and their respective officers, employees or agents are, individually and collectively, referred to in this clause as 'Clasifications Register'. Clasifications Register assumes no responsibility and shall not be liable to any person for any loss, damage or expense caused by reliance on the information or advice in this document or howsoever provided, unless that person has signed a contract with the relevant Clasifications Register entity for the provision of this information or advice and in that case any responsibility or liability is exclusively on the terms and conditions set out in that contract.